中国焊接协会第六届理事会第五次理事(扩大)会召开
2024-12-11常州瑞华电力电子器件有限公司成立30周年暨瑞华科技厂房一期落成庆典仪式
2024-12-11 ——北京坤和总经理罗建坤在中国首届电力电子器件模块应用与失效分析高峰论坛上的发言(转自焊接21世纪)
重点介绍:
常用电力半导体型普及应用领域
电力半导体在传统弧焊电源中的应用
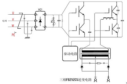
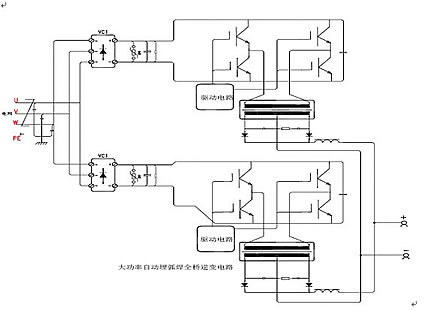
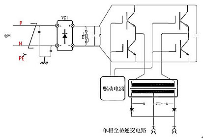
逆变弧焊电源常用拓扑电路分析
基于弧焊电源电力电子选型
IGBT的驱动设计和保护设计
IGBT的串并联技术
常用电力电子产品型谱图
整流桥、IGBT、FRD依据不同的使用场景和要求均具有不同的电压等级、电流等级以及封装形式。


